基于EF2 SOC FPGA的相位激光測距
發布時間2020-03-03
分享
相位激光測距實現的測距精度次于三角測距(約1mm測距精度),測量距離適中(<200米),成本最低,但限于MCU資源和MCU主頻,相位測距的測量頻率較低,然而大部分工業應用場合都需要高速高精度低成本的測距傳感器,實時監測工件運動的距離信息,傳統的基于MCU的激光測距方案測量速度(最快大約30HZ)已不能滿足要求,在物體運動過程中回光亮發生變化,系統還要花費額外的時鐘資源在閉環增益調整上,測量速率就更低了。
針對此痛點,ANLOGIC推出了基于EF2 FPGA的相位激光測距方案,實現相位測距的高速(>100HZ)測量,發揮相位測距在工業應用領域的高精度低成本優勢。
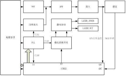
傳統基于MCU的雙發單收相位激光測距系統原理如下圖:

圖中,相位測距系統主要由系統增益控制,PLL控制,中頻數字采樣,數字信號處理,距離計算,用戶接口協議幾個關鍵部分構成。其中中頻信號的采樣處理,距離計算,人機交互接口占用整個系統的大部分資源,尤其是相位檢測過程使用了FFT,數字相位計算,占用了大部分的系統時鐘資源。
基于EF2 FAGA+M3的激光測距系統,將基本外設接口激光功率控制,APD增益控制,PLL控制,ADC采樣,DFT,以及距離計算部分,全部放到FPGA邏輯內,M3硬核采用RTOS系統處理人機交互界面,電源管理,人機交互接口的工作,這樣做的好處是基本驅動和計算單元全部用邏輯實現,使處理過程需要的時間最小化。
由于有充足的時間資源,可以將測距中頻信號提高至10K或者更高,以實現高測量頻率(>100HZ)下的高精度(1mm)測距。

▲EF2相位激光測距系統框圖


▲ EF2相位激光測距應用于高精度無人機定高,高精度紅外測溫,工件加工檢測、高精度激光建模等。
EF2應用于相位激光的優勢:
● 單芯片解決相位測距的測量頻率低問題,低成本解決行業痛點;
● 可利用IP靈活增減用戶接口,減少開發周期;
● 利用4.2mm封裝,可將4001老百匯網站體積做的極?。?/p>
● 單芯片具有(MCU+FPGA+DSP)的功能。
文中部分圖片來自網絡,如侵權,請聯系刪除。